- KIEMELT AJÁNLATAINK [1535]
- Acéltermékek [1890]
- Adapterek [138]
- Áram-védőkapcsolók (Fi-relék) [5221]
- Audio/video kaputelefonok [417]
- Autós kiegészítők [581]
- Betétek és aljzatok [7577]
- Bilincsek [2023]
- Biztonságtechnika [72]
- Csatlakozók [337]
- Csatornák és kiegészítőik [7224]
- Csengők és hangjelzők [344]
- Csomagológépek [6]
- Csőrendszerek és kiegészítőik [3864]
- Dobozok [2769]
- Dugaljak [3929]
- Dugvillák [1541]
- Elektromos autó töltők [540]
- Elektromos közlekedési eszközök [3]
- Elemek és akkumulátorok [659]
- Elosztószekrények [6636]
- Előtétek [160]
- Energiaoszlopok és kiegészítőik [596]
- Épületautomatizálás és intelligens otthon [908]
- Érvéghüvelyek [623]
- Érzékelők,szenzorok és jeladók [3824]
- Feliratok és papírtermékek [816]
- Fémszekrények és kiegészítőik [21442]
- Fényforrások [516]
- Fénykábelek [167]
- Feszültségstabilizátorok [16]
- Foglalatok [135]
- Fogyasztásmérő szekrények, mérőhelyek [2587]
- Fogyasztásmérők [247]
- Forrasztástechnika [185]
- Frekvenciaváltók és lágyindítók [4520]
- Fúrók, menet- és lyukasztófúrók [2779]
- Fűtés- és hűtéstechnika [2458]
- Fűtőkábelek és fűtőszőnyegek [817]
- Gégecsövek és kiegészítőik [571]
- Gipszek [2]
- Gyújtók [13]
- Hajtástechnika, mozgásvezérlés, robotika [4564]
- Hálózati elosztók és hosszabbítók [1481]
- Hangtechnika [205]
- Háztartási termékek [630]
- Inverterek [15]
- Ipari kapcsolók [34055]
- Ipari PC-k, szoftverek [854]
- Iratmegsemmisítők [80]
- Irodai bútorok [69]
- Jelzőlámpák [3228]
- Kábelátvezető [8]
- Kábelek [6445]
- Kábeltálcák és kiegészítőik [9043]
- Karácsonyi dekoráció [3060]
- Kerti kiegészítők [235]
- Kézilámpák és elemlámpák [602]
- Kismegszakítók és kiegészítőik [14657]
- Kondenzátorok [1211]
- Lakossági kapcsolók [21479]
- Lámpatestek [11880]
- LED fénycsövek [489]
- LED fényforrások [4548]
- LED fényfüggönyök,fényhálók [281]
- LED lámpatestek [17509]
- LED modulok [62]
- LED panelek és kiegészítőik [2408]
- LED profilok [1089]
- LED szalagok [1002]
- LED vezérlők [179]
- Légvezeték kiegészítők [97]
- Medence és kiegészítőik [258]
- Mérőműszerek [1810]
- Mozgásérzékelők [536]
- Munkavédelem [3128]
- Nagymegszakítók és kiegészítőik [627]
- Napelemek és kiegészítőik [502]
- Nullázó sínek [79]
- Nyomógombok [11393]
- Okos otthon [2196]
- Oszlopok és kiegészítőik [42]
- Rack szekrények és kiegészítőik [2163]
- Relék [5151]
- Rézsínek [23]
- Rögzítéstechnika [2330]
- Saruk [1689]
- Sorkapcsok és vezetékösszekötők [2993]
- Sport és szabadidő [56]
- Szerszámok [10844]
- Szigetelőszalagok [542]
- Szünetmentes tápegységek, UPS-ek [721]
- Telefon kiegészítők [205]
- Termosztátok [532]
- Toldóhüvelyek [408]
- Tömszelencék [1365]
- TV Audio kiegészítők [274]
- Trafók/tápegységek [1758]
- Túlfeszültség levezetők [1458]
- B (1) durvavédelem [64]
- B+C (1+2) kombinált védelem [275]
- B+C+D (1+2+3) kombinált védelem [6]
- C (2) középvédelem [381]
- C+D (2+3) kombinált védelem [62]
- D (3) finomvédelem [110]
- Csatoló fojtók [5]
- Aljzat [24]
- Dc egyenáramvédelem [46]
- Villámáram-korlátozó [114]
- Soroló sínek túlfeszültség levezetőkhöz [35]
- Tűzcsapok [75]
- Vágás- és csiszolástechnika [983]
- Védőcsövek és kiegészítőik [1353]
- Vegyi termékek [329]
- Ventilátorok és kiegészítőik [827]
- Vezetékek [5205]
- Vezetékjelölők [1101]
- Vezetékkötegelők és kiegészítőik [940]
- Villámvédelem [2143]
- Vonalkódtechnika [20485]
- Zsugorcsövek és végzárók [1278]
- Feltöltés alatt [7551]
- Új feltöltés [48780]
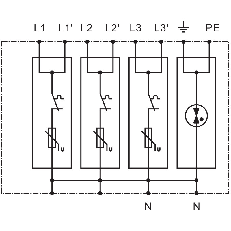
TRACON ESPD1+2+3-25-3+1P T1+T2+T3 AC típusú túlfeszültség levezető, egybeépített Uc:275V; Iimp:25/100kA; In:25/100kA; Uoc:20kV; Up:1,3kV; 1+3
TRACON ESPD1+2+3-25-3+1P általános leírása:
Mi a túlfeszültség?
A túlfeszültség egy hirtelen, nagy intenzitású feszültségnövekedés az elektromos hálózatban. Ez a jelenség leggyakrabban villámlás, vagy a hálózaton bekövetkező hirtelen változások (pl. kapcsolások) miatt alakul ki. A túlfeszültség károsíthatja az elektromos készülékeket, sőt, akár tüzet is okozhat.
Miért fontos a túlfeszültség védelem?
A túlfeszültség védelem célja, hogy megvédje az elektromos berendezéseket ezektől a káros hatásoktól. A túlfeszültség levezetők feladata, hogy a túlfeszültséget a földbe vezessék, így megakadályozva, hogy az károkat okozzon a berendezésekben.
Hogyan működnek a túlfeszültség levezetők?
A túlfeszültség levezetők általában nemlineáris elemeket tartalmaznak, amelyek normál körülmények között nagy ellenállást mutatnak. Túlfeszültség esetén azonban ezek az elemek nagyon alacsony ellenállásúvá válnak, így az áram a levezetőn keresztül a földbe folyik.
A túlfeszültség levezetők típusai:
* Varisztorok (VDR): A leggyakrabban használt túlfeszültség levezetők. Főként félvezető anyagokból készülnek, amelyek ellenállása a feszültség növekedésével gyorsan csökken.
* Gáz töltésű túlfeszültség levezetők: Egy kis gáztartályban helyezkednek el, amelyben elektromos ív keletkezik túlfeszültség esetén.
* Oxid-cink levezetők (MOV): Kerámia anyagból készülnek, és nagy energiájú túlfeszültségek elvezetésére alkalmasak.
Hol helyezik el a túlfeszültség levezetőket?
A túlfeszültség levezetőket általában az elektromos hálózat bevezető pontjánál, illetve az egyes készülékek vagy berendezések előtt helyezik el. A védelem hatékonysága érdekében fontos, hogy a levezetőket megfelelően méretezzék és telepítsék.
A túlfeszültség levezetők kiválasztása:
A megfelelő túlfeszültség levezető kiválasztásakor figyelembe kell venni a következőket:
* A védendő berendezés típusa és értéke: Minél érzékenyebb a berendezés, annál nagyobb védelmet igényel.
* A várható túlfeszültségek nagysága és időtartama: A levezetőnek képesnek kell lennie elvezetni a várható legnagyobb túlfeszültséget is.
* A hálózat típusa és jellemzői: A hálózat feszültsége, frekvenciája és egyéb jellemzői befolyásolják a levezető kiválasztását.
Összefoglalva:
A túlfeszültség levezetők fontos szerepet játszanak az elektromos berendezések védelmében. A megfelelő típusú és méretű levezető kiválasztása és telepítése elengedhetetlen a hatékony védelem érdekében.
A túlfeszültségek csak a másodperc tört részéig állnak fenn, ezért tranziens feszültségeknek vagy röviden tranzienseknek is nevezzük őket. Ezek felfutási ideje nagyon rövid, néhány mikroszekundum, majd viszonylag lassan, akár 100 mikroszekundum alatt futnak le.
A túlfeszültségek a következő események miatt jönnek létre:
Villámkisülések (LEMP)
A villámkisülésre alkalmazott szakkifejezés a LEMP. Ez a Lightning Electromagnetic Pulse (villám által okozott elektromágneses impulzus) rövidítése.
A zivatarokból lecsapó villámcsapások rendkívül nagy tranziens túlfeszültségeket okoznak. Ezek sokkal nagyobbak a kapcsolási műveletek vagy elektrosztatikus kisülések miatt keletkezőknél. Igaz viszont, hogy a többi okból keletkező túlfeszültségekhez képest sokkal ritkábban következnek be.
Kapcsolási műveletek (SEMP)
A kapcsolási műveleteket a SEMP betűszóval jelölik. Ez a kapcsolási elektromágneses impulzust jelenti.
A kapcsolási műveletek alatt ebben az összefüggésben a nagyteljesítményű gépek kapcsolását vagy az áramellátó hálózatban fellépő zárlatokat értjük. Az ilyen folyamatoknál az érintett vezetékekben a másodperc tört része alatt nagyon nagy áramváltozások következnek be.
Elektrosztatikus kisülések (ESD)
Az ESD betűszó az Electrostatic Discharge (elektrosztatikus kisülés) rövidítése, és a nevének megfelelően az elektrosztatikus kisülést jelöli.
Itt arról van szó, hogy amikor különböző elektrosztatikus potenciálú testek közelednek egymáshoz vagy megérintik egymást, elektromos töltés megy át az egyikről a másikra. Ismert példa erre az az eset, amikor valaki egy szőnyegen menve feltöltődik, majd egy földelt fémtárgyon – például egy fémkorláton – ez a töltés kisül.
Fontos megjegyezni: A túlfeszültség levezetők nem nyújtanak 100%-os védelmet, de jelentősen csökkentik a károk kockázatát.
A készülékek és berendezések védelméhez szükséges intézkedéseket a levezető kiválasztása és a várható környezeti behatások függvényében két vagy három fokozatba lehet besorolni. Az egyes fokozatok védőkészülékei alapvetően a levezető-képességük nagyságában és a védelmi szintjükben különböznek, a védelmi fokozathoz tartozásuknak megfelelően.
Háromfokozatú védelmi koncepció elkülönülten telepített védelmi fokozatokkal:
- T1 típus: villámáram-levezetők
Védelmi szint < 4 kV, a beépítés szokásos helye: főelosztó - T2 típus: túlfeszültség-levezetők
Védelmi szint < 2,5 kV, a beépítés szokásos helye: alelosztó - T3 típus: készülékvédelem
Védelmi szint < 1,5 kV, a beépítés szokásos helye: a végberendezés előtt
Az 1. és 2. védelmi fokozatokat T1+T2 típusú kombinált levezetőként is meg lehet valósítani. Ez a védőkészülék kielégíti az 1. és 2. levezetőkkel szemben támasztott követelményeket. Lényeges előnye az egyszerű telepítés. Semmilyen különleges beszerelési feltételt nem kell betartani.
Háromfokozatú védelmi koncepció T1+T2 típusú kombinált levezetővel és külön T3 típusú levezetővel: - T1+T2 típusú kombinált levezető
Védelmi szint < 2,5 kV, a beépítés szokásos helye: főelosztó - T3 típus: készülékvédelem
Védelmi szint < 1,5 kV, a beépítés szokásos helye: a végberendezés előtt.
Az áramkörökbe becsatolt túlfeszültségek a legtöbb esetben jelentős mértékben károsítják a készülékeket és berendezéseket. Az állandóan használatban levő készülékeknél ez a kockázat különösen nagy. Itt ezek a károk rendkívül nagy költségeket okozhatnak. Nem csak a megrongálódott készülékek újrabeszerzése vagy javítása kerül pénzbe. Még több költséget jelent a berendezés hosszabb kiesése, vagy éppen a szoftver vagy az adatok elvesztése.
-
Letölthető tartalom - Használati útmutató - TRACONESPD1-2-3-25-3-1P
Letölthető tartalom - CE - Nyilatkozat - TRACONESPD1-2-3-25-3-1P
Letölthető tartalom - Katalógus oldal - TRACONESPD1-2-3-25-3-1P
Letölthető tartalom - Szóróanyag - TRACONESPD1-2-3-25-3-1P
Letölthető tartalom - CE - Nyilatkozat - TRACONESPD1-2-3-25-3-1P
Letölthető tartalom - Használati útmutató - TRACONESPD1-2-3-25-3-1P
Letölthető tartalom - Katalógus oldal - TRACONESPD1-2-3-25-3-1P
Letölthető tartalom - Szóróanyag - TRACONESPD1-2-3-25-3-1P
-
11 985 Ft 25 690 Ft 51 385 Ft
-
Gyártó TRACON2. típus vizsgálati osztály IgenMax. PV-feszültség 0 VAnyag Fém, műanyagCsomagolás IgenEnergiaosztály 2023- -Gyártói cikkszám ESPD1+2+3-25-3+1PHálózati forma DC NemHálózati forma TN NemHálózati forma TN-C NemHálózati forma TN-C-S IgenHálózati forma TN-S IgenHálózati forma TT IgenIP Védettség IP 20Legmagasabb tartós feszültség AC 275 VLegmagasabb tartós feszültség DC 0 VMax. levezetési áram(Imax) 100 kAMax. levezető lökésáram (8/20) 100 kAMax. megengedett levezetési lökőáram (8/20) 25 kAMax. túlfeszültségvédelem, soros kapcsolás (biztosító) 325 AMax. vezeték-keresztmetszet merev (tömör/többszálas) 35 mm²Max. vezeték-keresztmetszet rugalmas (finomszálas) 35 mm²Maximális folyamatos üzemi feszültség (Uc) 275 V ACMéret 8-modulMéret 8-modulNévleges áram (in) 25 kA / 100 kANévleges feszültség AC 400 VNévleges feszültség DC 0 VNévleges frekvencia 50/60 HzSúly 0.93100Szerelési mód DIN (kalap)sín 35 mmSzerelési mód DIN (kalap)sín 35 mmSzín SzürkeTávjelző kapcsolattal NemTípus Túlfeszültség levezetőVédelmi szint 1,3 kVVédelmi szint L-N 1,3 kVVédettségi szint N-PE 1,5 kVVezetékek száma (földelés nélkül) 4Villámáram levezetőképesség (Iimp) 25 kA / 100 kA[Up] feszültségvédelmi szint ≤ 1,3 kV / 1,5 kVVonalkód / EAN-kód 5997374222297Letölthető tartalom - Használati útmutató Letölthető tartalom - Katalógus oldal Letölthető tartalom - Szóróanyag Letölthető tartalom - CE - Nyilatkozat Gyártó TRACONCikkszám TRACONESPD1-2-3-25-3-1P













































